AG贵宾会

行业动态

了解最新公司动态及行业资讯

土壤破碎修复一体机的技术原理

2017-10-10 02:15:43 326 编辑:admin 来源:本站
    在一些污染土壤修复技术中,一个十分重要的工序就是将挖掘出的土壤块状物经过筛分破碎后,添加试剂混合搅拌。为了使土壤颗粒能够与试剂得到充分的接触达到修复的效果,我们需要将土壤块状物破碎成小颗粒,提供与试剂充分接触的条件。在现阶段施工过程中,挖掘出的土壤需要先筛分剔除土壤中的砖块、石块、建筑垃圾等杂物后,通过一些矿山用的破碎机将其破碎成小粒径土壤后,利用搅拌设备将土壤与添加物进行混合搅拌处理。此类处理方式需要一系列的固定设备及开阔的施工场地,并且需要利用装卸车辆将挖掘后的土壤运输至处理现场。这一系列的工序严重导致了额外的土壤修复的生产成本的产生,增加了人力,并且浪费了生产时间。
    为解决上述技术问题,土壤修复公司郑州AG贵宾会环境提出了一种土壤破碎修复一体机,以达到节约土壤修复的生产成本、节省人力物力、节约生产时间和提高生产效率的目的。
    1、土壤破碎修复一体机的技术方案如下 :
    一种土壤破碎修复一体机,其特征在于,包含有机体,机体上依次设有土壤破碎搅拌装置、控制装置和配料传输装置 ;
    土壤破碎搅拌装置固定连接在机体的一端,破碎搅拌装置包含有狼牙对辊破碎机,狼牙对辊破碎搅拌机的下方设有螺旋送料机,螺旋送料机的一端位于狼牙对辊破碎机的下方,另一端连接有第一切割破碎搅拌器,螺旋送料机上连接有第一切割破碎搅拌器的一端水平高度略高于螺旋送料机的另一端 ;
    控制装置包含有操作台,操作台分别与狼牙对辊破碎机和搅拌机相适配 ;
    配料传输装置包含有配料箱,配料箱的下方置有称重装置,配料箱含给料装置,称重装置下方设有第一传送带和第二传送带,第一传送带的一端置于称重装置的下方,另一端置于第一切割破碎搅拌器的下方,第二传送带的一端置于第一传送带的下方,另一端连接有第二切割破碎搅拌器,第二切割破碎搅拌器上连接有第三传送带。
    优选的,所述螺旋送料机上连接有第一发动机,第一切割破碎搅拌器上连接有第二发动机,第二切割破碎搅拌器上连接有第三发动机,第一发动机、第二发动机和第三发动机均与操作台相连接。
    优选的,所述土壤破碎搅拌装置和配料传输装置上设有通风口。
    通过上述技术方案,本发明通过将土壤破碎、搅拌、配等进行一体化流水线生产,达到节约土壤修复成本、节省人力物力和提高生产效率的目的。
    2、土壤破碎修复一体机附图说明
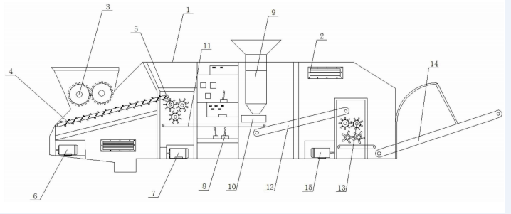
  土壤破碎修复一体机的结构示意图
    图 1 为本发明实施例所公开的一种土壤破碎修复一体机的结构示意图。
    图中数字和字母所表示的相应部件名称 :
    1. 机体 2. 通风口 3. 狼牙对辊破碎机 4. 螺旋送料机 5. 第一切割破碎搅拌器 6. 第一发动机 7. 第二发动机 8. 操作台 9. 配料箱 10. 称重装置 11. 第一传送带 12. 第二传送带 13. 第二切割破碎搅拌器 14. 第三传送带 15. 第三发动机
    3、土壤破碎修复一体机优点
    土壤破碎修复一体机,通过将土壤的破碎、搅拌进行一体化流水线生产,达到节约土壤修复的生产成本、节省人力物力、节约生产时间、易操控性、提高产品质量和提高生产效率的目的。

30

装备制造经验

立即免费获取土壤修复方案

为用户提供及时、高效、便捷的服务

在线咨询
AG贵宾会环境希望与你携手,共创美好未来...
5